Oilfield production bottlenecks removal technology-high efficiency oil-water separation equipment
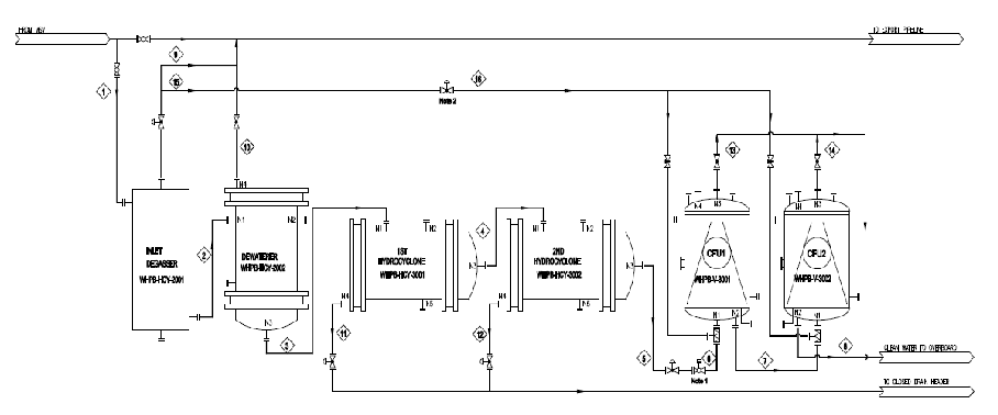
● CNOOC Zhanjiang Branch Wenchang Operation Area 19-1B, 19-1C and 8-3B wellhead platform dehydration skid process flow: mainly includes gas-liquid separator + dehydration unit + two-stage hydraulic cyclone + two-stage gas flotation unit.

● CNOOC Zhanjiang Branch Wenchang Operation Area 19-1B, 19-1C and 8-3B wellhead platform dehydration skid process route: mainly includes gas-liquid separator + dehydration unit + two-stage hydraulic cyclone + two-stage gas flotation device.

● The commissioning results of the produced water treatment system at the wellhead platforms of wells 19-1B, 19-1C and 8-3B:

The dehydrating system of the 8-3B, 19-1B, and 19-1C platforms, under the condition that the water content of the equipment imported is not more than 50%, the oil content of the produced water discharged into the sea after the system treatment is not more than 30 mg/L, and the removal rate of the produced water is not less than 55% ( removal rate of produced water: the total amount of produced water discharged into the sea from the dehydrating skid divided by the total amount of produced water entering the dehydrating skid). It fully meets the design and contract requirements of Party A.